液压支架:第二题:8号专题:平衡油缸设计(ID:1525666)
| # | 文件名称 | 文件大小 |
|---|---|---|
| 1 | 17240052713308.zip | 1.22M |
| 2 | 1.png | 42.94K |
| 3 | 2.png | 153.98K |
| 4 | 屏幕截图2024-08-19021914.png | 179.27K |
| 5 | 屏幕截图2024-08-19021940.png | 126.58K |
| 6 | 屏幕截图2024-08-19022008.png | 131.47K |
| 7 | 平衡油缸-A0.dwg | 158.13K |
| 8 | 液压支架平衡油缸液压系统-原理图-A1.dwg | 172.29K |
| 9 | 液压支架平衡油缸液压系统设计说明书(平衡油缸).doc | 683.18K |
此图纸下载需要250金币
立即下载
发布者
机械与液压(原创) +V:o627951491
创作: 684
粉丝: 69
加入时间:2023-10-23
模型信息
图纸格式:dwg
文件大小:1.25M
所需金币:250
上传时间:2024-08-19 02:21:18
是否可编辑:可修改,包括参数
版本:AutoCAD 2021
标签
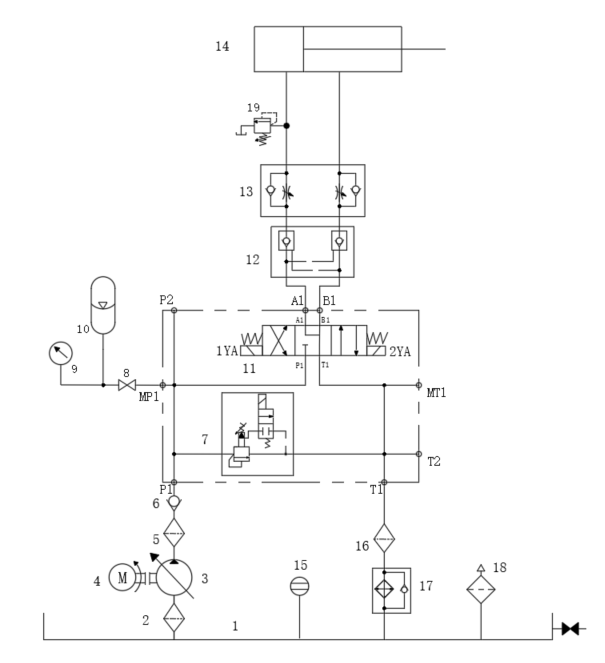
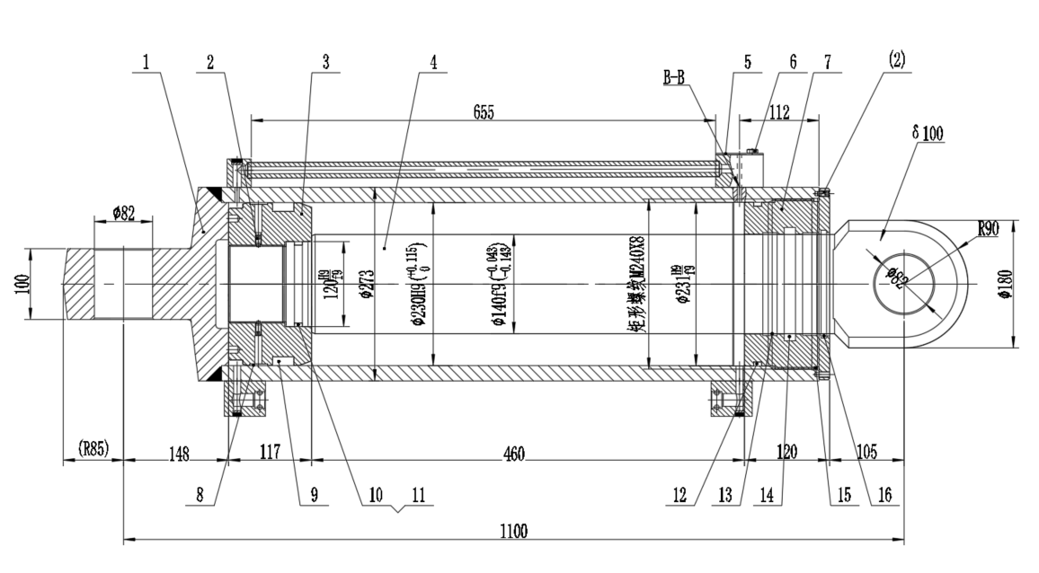
平衡油缸
图纸简介
系统工作压力: 39.8MPa (已知)
系统工作流量 :200L/min
平衡油缸最大受力:1653KN (已知)
版权说明
用户在本站上传的作品如侵犯到您的权益,请与本站管理员联系删除。用户在本站下载的原创作品,只拥有作品的使用权,著作权归原作者所有,未经合法授权,用户不得以任何形式发布、传播、复制、转售该作品。
作者其它图纸 查看更多





