年产9万吨异丙醇项目初步设计(ID:2695974)
# | 文件名称 | 文件大小 |
---|---|---|
1 | 17593852875097.zip | 351.76M |
2 | 文档索引.pdf | 283.96K |
3 | 丙烯气相水合动力学说明.docx | 1.03M |
4 | 丙烯气相水合动力学说明.pdf | 632.17K |
5 | 参考文献1-丙烯水合反应器数学模型-潘立登.pdf | 316.01K |
6 | 参考文献2-基本有机化工工艺学-吴指南.pdf | 24.12M |
7 | 全膜法脱盐水处理系统.pdf | 1.16M |
8 | 固定床反应器及其气体分布器.pdf | 930.65K |
9 | 圆筒型管式加热炉.pdf | 578.09K |
10 | 异丙醇废水回收处理.pdf | 276.78K |
11 | 除沫器安装的改进_王丽博.pdf | 2.24M |
12 | 全流程模拟不加节能技术,不加换热网络).bkp | 1.06M |
13 | 全流程模拟加节能技术,不加换热网络).bkp | 512.14K |
14 | 全流程模拟(加节能技术,加换热网络).bkp | 1.48M |
15 | 1-丙烯水合反应工段.bkp | 453.30K |
16 | 2-水处理工段.bkp | 682.85K |
17 | 3-产品精制工段.bkp | 543.24K |
18 | 反应器入口温度灵敏度分析.png | 78.02K |
19 | 反应器压力优化.bkp | 201.33K |
20 | 反应器压力灵敏度分析.png | 80.45K |
21 | 反应器温度优化.bkp | 240.13K |
22 | 反应器长度优化.bkp | 143.16K |
23 | 反应器长度灵敏度分析.png | 62.69K |
24 | 1-T0303正丙醇精制塔-DSTWU-NSTAGE.bkp | 122.96K |
25 | 2-T0303正丙醇精制塔-RR-DTF.bkp | 155.09K |
26 | 3-T0303正丙醇精制塔-FEEDSTAGE.bkp | 150.50K |
27 | 4-T0303正丙醇精制塔-RESULTS.bkp | 157.69K |
28 | 5-分离过程设计与优化T0303正丙醇精制塔.docx | 390.89K |
29 | 5-分离过程设计与优化T0303正丙醇精制塔.pdf | 540.62K |
30 | T0302塔设备条件图.pdf | 127.37K |
31 | T0302强度校核.cn2 | 30.20K |
32 | T0302强度校核.docx | 208.51K |
33 | T0302(1).jpg | 178.68K |
34 | T0302(2).jpg | 175.25K |
35 | T0303塔设备条件图源文件.dwg | 154.65K |
36 | 详细设计塔T0302水力学设计源文件.bkp | 351.55K |
37 | T0202强度校核.docx | 267.58K |
38 | T0202强度校核源文件.cn2 | 30.20K |
39 | T0301强度校核.docx | 189.76K |
40 | T0301强度校核源文件.cn2 | 30.20K |
41 | T0303强度校核.docx | 170.24K |
42 | T0303强度校核源文件.cn2 | 30.20K |
43 | T0202.bkp | 341.94K |
44 | T0202(1).png | 83.78K |
45 | T0202(2).png | 104.42K |
46 | T0301.bkp | 525.55K |
47 | T0301(1).png | 86.08K |
48 | T0301(2).png | 92.27K |
49 | T0303.bkp | 231.88K |
50 | T0303(1).png | 75.86K |
51 | T0303(2).png | 47.47K |
52 | 1-3D厂区模拟设计.skb | 92.54M |
53 | 1-3D厂区模拟设计.skp | 92.54M |
54 | 2-三维厂区俯视图.png | 590.22K |
55 | 3-三维厂区正视图.png | 197.20K |
56 | 4-三维厂区背视图.png | 244.31K |
57 | 5-三维厂区右视图.png | 530.52K |
58 | 6-三维厂区左视图.png | 284.70K |
59 | 7-三维厂区侧视图-1.png | 660.99K |
60 | 7-三维厂区侧视图-2.png | 653.20K |
61 | 7-三维厂区侧视图-3.png | 412.30K |
62 | 7-三维厂区侧视图-4.png | 485.75K |
63 | 8-说明.txt | 504B |
64 | 1-厂区正门图.png | 692.38K |
65 | 10-维修室.png | 1.69M |
66 | 11-生产辅助区-2.png | 864.62K |
67 | 12-分析化验中心.png | 1005.35K |
68 | 13-备品备件仓库.png | 1.85M |
69 | 14-消防水池.png | 1.89M |
70 | 15-泡沫站.png | 1.78M |
71 | 16-消防站.png | 707.32K |
72 | 17-生产区.png | 1.13M |
73 | 18-压缩机房.png | 1.20M |
74 | 19-公用工程中转站.png | 1.53M |
75 | 2-行政区.png | 1.40M |
76 | 20-丙烯水合工段.png | 1.64M |
77 | 21-水处理工段.png | 1.37M |
78 | 22-产品精制工段.png | 755.81K |
79 | 23-总管廊.png | 1021.27K |
80 | 24-管廊.png | 1.10M |
81 | 25-生产区预留地.png | 1.34M |
82 | 26-储罐区.png | 1.69M |
83 | 27-异丙醇储罐.png | 1.05M |
84 | 28-正丙醇储罐.png | 1.25M |
85 | 29-二甲基亚砜储罐.png | 1.25M |
86 | 3-行政楼.png | 1.59M |
87 | 30-污水收集池.png | 1.25M |
88 | 31-罐区预留地.png | 1.25M |
89 | 32-事故水收集池.png | 1.36M |
90 | 33-应急水池.png | 1.32M |
91 | 34-环形消防通道.png | 1.33M |
92 | 35-连车道.png | 1.38M |
93 | 36-危废仓库.png | 1.25M |
94 | 37-装卸区.png | 1.47M |
95 | 38-装卸区及计量站.png | 927.34K |
96 | 39-绿植.png | 1.85M |
97 | 4-停车场.png | 2.07M |
98 | 40-城墙.png | 818.51K |
99 | 41-门卫.png | 1.09M |
100 | 5-生产辅助区-1.png | 1.70M |
101 | 6-中控室.png | 915.68K |
102 | 7-配电室.png | 1.65M |
103 | 8-外操室.png | 1.14M |
104 | 9-应急处理中心.png | 1.29M |
105 | 8-7附录七HAZOP分析.pdf | 1.20M |
106 | 山东天弘化学年产9万吨异丙醇项目.opexxmh | 336.00K |
107 | 1-Lumion厂区渲染源文件.ls6 | 473.58M |
108 | 2-厂区局部漫游图-1.jpg | 562.88K |
109 | 2-厂区局部漫游图-2.jpg | 541.92K |
110 | 2-厂区局部漫游图-3.jpg | 564.36K |
111 | 2-厂区局部漫游图-4.jpg | 580.48K |
112 | 2-厂区局部漫游图-5.jpg | 542.01K |
113 | 2-厂区局部漫游图-6.jpg | 556.57K |
114 | 2-厂区局部漫游图-7.jpg | 551.82K |
115 | 2-厂区局部漫游图-8.jpg | 530.93K |
116 | 2-RiskSystem图集.pdf | 1.72M |
117 | 异丙醇典型泄露事故模拟.rsm | 506B |
118 | 异丙醇在大气中的扩散预测.rsm | 497B |
119 | 异丙醇池火事故模型预测.rsm | 208B |
120 | 异丙醇沸腾液体扩展蒸汽爆炸(火球BLEVE)模型预测.rsm | 214B |
121 | 异丙醇液体泄露量计算.rsm | 110B |
122 | 异丙醇蒸汽云爆炸模型预测(TNT当量法).rsm | 169B |
123 | 反应R0101校核.docx | 67.42K |
124 | 反应器R0101校核.ra2 | 23.24K |
125 | T0302强度校核.cn2 | 30.20K |
126 | T0302强度校核.docx | 208.51K |
127 | T0202强度校核.docx | 267.58K |
128 | T0202强度校核源文件.cn2 | 30.20K |
129 | T0301强度校核.docx | 189.76K |
130 | T0301强度校核源文件.cn2 | 30.20K |
131 | T0303强度校核.docx | 170.24K |
132 | T0303强度校核源文件.cn2 | 30.20K |
133 | 换热器E0209强度校核.docx | 527.27K |
134 | 换热器E0209强度校核.fx2 | 24.00K |
135 | 换热器E0306强度校核.docx | 258.01K |
136 | 换热器E0306强度校核.fx2 | 24.00K |
137 | V0303气液分离器校核.docx | 97.94K |
138 | V0303气液分离器校核.ra2 | 23.24K |
139 | commonshellsettings.xml | 15.03K |
140 | T0302强度校核.cn2 | 30.20K |
141 | T0302强度校核.docx | 208.51K |
142 | T0302(1).jpg | 178.68K |
143 | T0302(2).jpg | 175.25K |
144 | _0345uup.def | 221B |
145 | 详细设计塔T0302水力学设计源文件.bkp | 351.55K |
146 | T0202.bkp | 341.94K |
147 | T0202强度校核.docx | 267.58K |
148 | T0202强度校核源文件.cn2 | 30.20K |
149 | T0202(1).png | 83.78K |
150 | T0202(2).png | 104.42K |
151 | T0301.bkp | 525.55K |
152 | T0301强度校核.docx | 189.76K |
153 | T0301强度校核源文件.cn2 | 30.20K |
154 | T0301(1).png | 86.08K |
155 | T0301(2).png | 92.27K |
156 | T0303.bkp | 231.88K |
157 | T0303强度校核.docx | 170.24K |
158 | T0303强度校核源文件.cn2 | 30.20K |
159 | T0303(1).png | 75.86K |
160 | T0303(2).png | 47.47K |
161 | 8-3附录三换热网络和节能设计.pdf | 1.40M |
162 | 原始工艺流股不含节能技术).hch | 746.61K |
163 | 改进工艺流股(含节能技术).hch | 8.53M |
164 | 0.png | 28.23K |
165 | 1.png | 23.69K |
166 | 2.png | 32.15K |
167 | t0303动态模拟.bkp | 186.76K |
168 | t0303动态模拟.dynf | 378.97K |
169 | t0303动态模拟dyn.appdf | 393.72K |
170 | 塔板开环增益曲线.xlsx | 15.50K |
171 | t0303动态模拟数据输入-2dyn.his | 1.25K |
172 | t0303动态模拟数据输入-2dyn.rep | 0B |
173 | AM_SAI.appdf | 393.72K |
174 | PlotData.cpd | 237.50K |
175 | snapshot.snp | 1.67M |
176 | snpA0000.snp | 1.57M |
177 | snpA0001.snp | 1.84M |
178 | snpA0002.snp | 1.60M |
179 | t0303动态模拟数据输入-2dyn.his | 2.11K |
180 | t0303动态模拟数据输入-2dyn.rep | 0B |
181 | snapshot.bak | 4.96M |
182 | t0303动态模拟数据输入-2dyn.his | 1.25K |
183 | t0303动态模拟数据输入-2dyn.rep | 0B |
184 | tasksnap.bak | 3.05K |
185 | 1-各种水的污垢热阻.png | 121.63K |
186 | 2-各种物料污垢热阻系数经验值来源.pdf | 1.04M |
187 | E0209-回收萃取剂冷却器.EDR | 263.13K |
188 | E0306-异丙醇产品冷却器.EDR | 254.71K |
189 | 二甲基亚砜储罐BLEVE事故模拟.alo | 4.73K |
190 | 二甲基亚砜储罐BLEVE事故模拟.jpg | 282.86K |
191 | 二甲基亚砜储罐人员中毒事故模拟.alo | 4.73K |
192 | 二甲基亚砜储罐人员中毒事故模拟.jpg | 276.79K |
193 | 二甲基亚砜储罐池火事故模拟.alo | 4.73K |
194 | 二甲基亚砜储罐池火事故模拟.jpg | 295.51K |
195 | 二甲基亚砜储罐蒸汽云爆炸事故模拟.alo | 4.73K |
196 | 二甲基亚砜储罐蒸汽云爆炸事故模拟.jpg | 263.63K |
197 | 异丙醇储罐BLEVE事故模拟.alo | 4.73K |
198 | 异丙醇储罐BLEVE事故模拟.jpg | 298.33K |
199 | 异丙醇储罐人员中毒事故模拟.alo | 4.73K |
200 | 异丙醇储罐人员中毒事故模拟.jpg | 286.92K |
201 | 异丙醇储罐池火事故模拟.alo | 4.73K |
202 | 异丙醇储罐池火事故模拟.jpg | 264.29K |
203 | 异丙醇储罐蒸汽云爆炸事故模拟.alo | 4.73K |
204 | 异丙醇储罐蒸汽云爆炸事故模拟.jpg | 244.17K |
205 | 正丙醇储罐BLEVE事故模拟.alo | 4.73K |
206 | 正丙醇储罐BLEVE事故模拟.jpg | 352.23K |
207 | 正丙醇储罐人员中毒事故模拟.alo | 4.73K |
208 | 正丙醇储罐人员中毒事故模拟.jpg | 358.24K |
209 | 正丙醇储罐池火事故模拟.alo | 4.73K |
210 | 正丙醇储罐池火事故模拟.jpg | 285.36K |
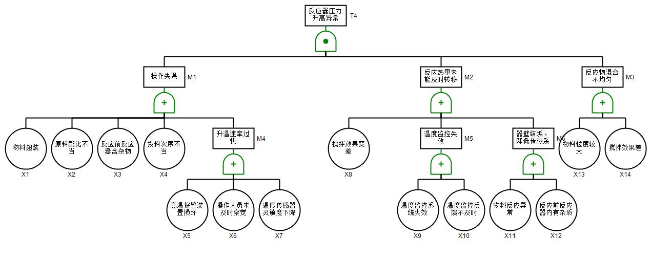
211 | 正丙醇储罐蒸汽云爆炸事故模拟.alo | 4.73K |
212 | 正丙醇储罐蒸汽云爆炸事故模拟.jpg | 273.55K |
213 | 反应器压力升高异常.jpg | 63.79K |
214 | 异丙醇泄露.jpg | 40.84K |
215 | 气液分离器爆炸.jpg | 35.70K |
216 | 罐区火灾爆炸.jpg | 85.75K |
217 | 反应器压力升高异常.ffta | 11.83K |
218 | 异丙醇泄露.ffta | 9.94K |
219 | 气液分离器爆炸.ffta | 9.29K |
220 | 罐区火灾爆炸.ffta | 23.79K |
221 | 1-噪声分析.ein | 18.99K |
222 | 2-噪音分析结果图.png | 1.08M |
223 | 3-噪声级的分布计算截图.png | 83.25K |
224 | 4-厂区总平面布置图.jpg | 588.15K |
225 | 5-厂址位置图.png | 997.72K |
226 | 5-车间三维管道源文件.bak | 6.54M |
227 | 5-车间三维管道源文件.dwg | 6.54M |
228 | 6-说明.txt | 695B |
229 | 1-俯视图.png | 36.45K |
230 | 2-车间全貌正视图.png | 41.88K |
231 | 3-车间全貌左视图.png | 50.32K |
232 | 4-车间全貌背视图.png | 47.25K |
233 | 5-车间全貌右视图.png | 34.66K |
234 | 6-车间全貌侧视图-1.png | 117.00K |
235 | 6-车间全貌侧视图-2.png | 325.17K |
236 | 6-车间全貌侧视图-3.png | 174.94K |
237 | 6-车间全貌侧视图-4.png | 170.46K |
238 | 1-丙烯水合反应工段俯视图.png | 37.45K |
239 | 2-丙烯水合反应工段正视图.png | 22.46K |
240 | 3-丙烯水合反应工段左视图.png | 21.14K |
241 | 4-丙烯水合反应工段背视图.png | 38.58K |
242 | 5-丙烯水合反应工段右视图.png | 32.59K |
243 | 6-丙烯水合反应工段侧视图-1.png | 114.14K |
244 | 6-丙烯水合反应工段侧视图-2.png | 130.66K |
245 | 6-丙烯水合反应工段侧视图-3.png | 125.30K |
246 | 6-丙烯水合反应工段侧视图-4.png | 132.81K |
247 | 1-水处理工段俯视图.png | 27.27K |
248 | 2-水处理工段正视图.png | 49.62K |
249 | 3-水处理工段左视图.png | 49.68K |
250 | 4-水处理工段背视图.png | 55.95K |
251 | 5-水处理工段右视图.png | 27.07K |
252 | 6-水处理工段侧视图-1.png | 142.55K |
253 | 6-水处理工段侧视图-2.png | 177.62K |
254 | 6-水处理工段侧视图-3.png | 228.56K |
255 | 6-水处理工段侧视图-4.png | 153.10K |
256 | 1-产品精制工段俯视图.png | 28.85K |
257 | 2-产品精制工段正视图.png | 25.18K |
258 | 3-产品精制工段左视图.png | 26.08K |
259 | 4-产品精制工段背视图.png | 23.07K |
260 | 5-产品精制工段右视图.png | 27.61K |
261 | 6-产品精制工段侧视图-1.png | 134.64K |
262 | 6-产品精制工段侧视图-2.png | 148.99K |
263 | 7-产品精制工段侧视图-3.png | 146.66K |
264 | 8-产品精制工段侧视图-4.png | 152.83K |
265 | 0-项目摘要.docx | 2.58M |
266 | 1-可行性研究报告.docx | 4.63M |
267 | 2-初步设计说明书.docx | 12.81M |
268 | 3-创新性说明书.docx | 3.00M |
269 | 4-1-设备设计及选型说明书.docx | 8.35M |
270 | 4-2-反应器设计说明书.docx | 3.07M |
271 | 5-安全预评价报告.docx | 5.98M |
272 | 6-环境评价报告.docx | 5.78M |
273 | 7-投资估算与经济评价.docx | 2.80M |
274 | 8-1附录一物料平衡计算书.docx | 2.29M |
275 | 8-2附录二能量平衡计算书.docx | 1.69M |
276 | 8-3附录三换热网络和节能设计.docx | 2.94M |
277 | 8-4附录四物质MSDS表.docx | 2.31M |
278 | 8-5附录五设备设计及选型一览表.docx | 2.33M |
279 | 8-6附录六节能技术方案比选说明.docx | 1.67M |
280 | 8-7附录七HAZOP分析.docx | 1.70M |
281 | 8-8附录八公用工程供应协议及方案.docx | 2.25M |
282 | 8-9附录九《中国制造2025》符合性分析.docx | 1.88M |
283 | 1-工艺原则流程图.dwg | 158.04K |
284 | 2-PFD工艺物料流程图.dwg | 475.83K |
285 | 3-PID工艺管道及仪表流程图.dwg | 886.12K |
286 | 4-设备平立面布置图.dwg | 327.22K |
287 | 反应器R0101设备工艺条件图.dwg | 114.34K |
288 | 塔T0302设备工艺条件图.dwg | 154.65K |
289 | 换热器E0209设备工艺条件图.dwg | 156.40K |
290 | 6-全厂总平面布置图.dwg | 245.22K |
291 | 管道轴测图02.dwg | 156.59K |
292 | 管道轴测图04.dwg | 166.20K |
293 | 管道轴测图05.dwg | 159.98K |
此图纸下载需要520金币
立即下载
发布者
静
创作: 10405
粉丝: 6
加入时间:2025-05-27

模型信息
图纸格式:pdf,dwg,skp
文件大小:360.2M
所需金币:520
上传时间:2025-10-02 14:09:32
是否可编辑:可修改,包括参数
版本:AutoCAD 2013
标签
图纸简介
版权说明
用户在本站上传的作品如侵犯到您的权益,请与本站管理员联系删除。用户在本站下载的原创作品,只拥有作品的使用权,著作权归原作者所有,未经合法授权,用户不得以任何形式发布、传播、复制、转售该作品。
作者其它图纸 查看更多
猜你喜欢