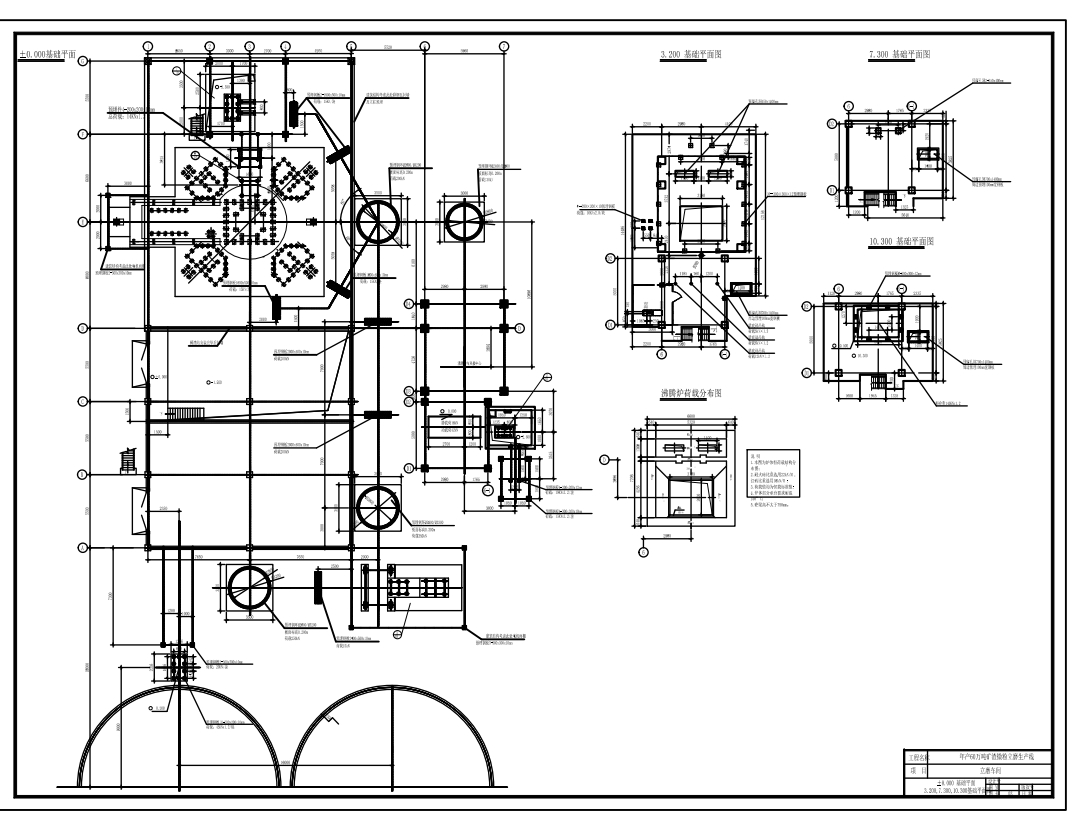
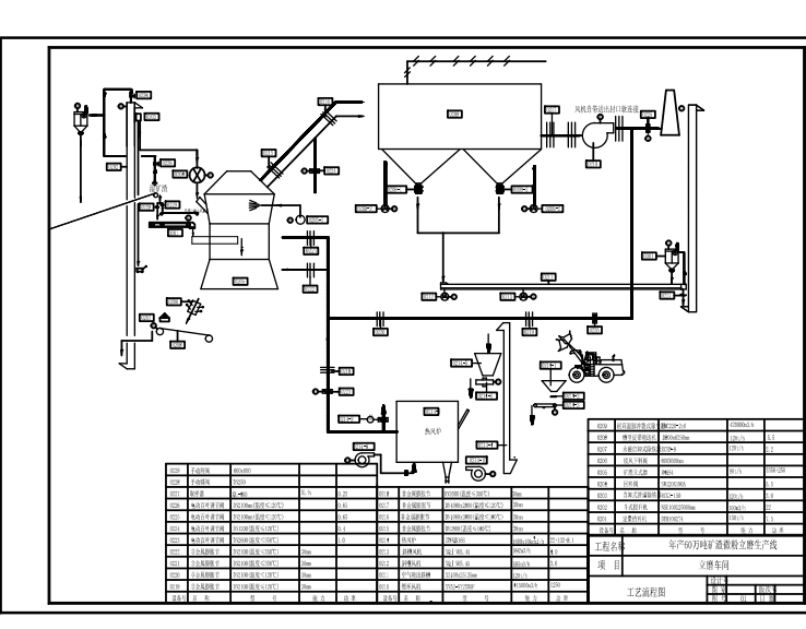
年产60万吨矿渣微粉立磨车间(ID:994797)
| # | 文件名称 | 文件大小 |
|---|---|---|
| 1 | 17094839945904.zip | 3.84M |
| 2 | 微信截图_20231110191838.png | 117.41K |
| 3 | 微信截图_20231110191857.png | 130.86K |
| 4 | 微信截图_20231110191907.png | 165.04K |
| 5 | 微信截图_20231110191912.png | 253.37K |
| 6 | 年产60万吨矿渣微粉立磨车间MF1323808.dwg | 8.69M |
此图纸下载需要245金币
立即下载
发布者
傲娇的康乃馨
创作: 6985
粉丝: 385
加入时间:2023-10-21
模型信息
图纸格式:dwg
文件大小:3.94M
所需金币:245
上传时间:2024-03-04 00:39:55
是否可编辑:可修改,包括参数
版本:AutoCAD 2000
标签
图纸简介
版权说明
用户在本站上传的作品如侵犯到您的权益,请与本站管理员联系删除。用户在本站下载的原创作品,只拥有作品的使用权,著作权归原作者所有,未经合法授权,用户不得以任何形式发布、传播、复制、转售该作品。

0.png)



