中沙天津石化10万吨年异丙醇项目初步设计(ID:2695976)
# | 文件名称 | 文件大小 |
---|---|---|
1 | 1759385550388.zip | 119.55M |
2 | 说明.txt | 1023B |
3 | 1-全流程模拟(无节能无换热).bkp | 1.94M |
4 | 2-全流程模拟(有节能无换热).bkp | 2.18M |
5 | 3-全流程模拟(有节能有换热).bkp | 2.25M |
6 | T0402塔设计--交互设计.bkp | 409.02K |
7 | T0402塔设计--校核.bkp | 409.64K |
8 | T0402强度校核.pdf | 332.44K |
9 | 1-DSTWU-NSTAGE.bkp | 246.24K |
10 | 2-FEEDSTG-RR-DF.bkp | 366.81K |
11 | 3-Optimization-Results.bkp | 368.22K |
12 | 6-4附录四塔设备优化说明.docx | 506.19K |
13 | 6-4附录四塔设备优化说明.pdf | 556.59K |
14 | 10-聚酰亚胺膜分离器说明书.docx | 846.21K |
15 | 10-聚酰亚胺膜分离器说明书.pdf | 1.68M |
16 | 聚酰亚胺氢气膜分离模拟.hsc | 229.68K |
17 | GBT13542.6-2006电气绝缘用聚酰亚胺薄膜.pdf | 1.88M |
18 | MembraneTechnologyforHydrogenSeparationinEthylenePlants.pdf | 85.52K |
19 | US6592749.pdf | 1.86M |
20 | 丙烷脱氢深冷液化流程的氢气膜分离改造优化_肖红岩.caj | 4.39M |
21 | 氢气分离膜内嵌改进蒸汽活化转化丙烷脱氢过程模拟和经济分析_肖红岩.caj | 2.42M |
22 | Readme.txt | 1.55K |
23 | membrane.cls | 58.54K |
24 | membrane.dll | 60.00K |
25 | membrane.edf | 18.69K |
26 | membrane.rdf | 51.79K |
27 | membrane.vbp | 901B |
28 | HAZOP分析图集.pdf | 410.32K |
29 | 说明.txt | 431B |
30 | 1-原始工艺流股.bkp | 1.94M |
31 | 1-原始工艺流股.hch | 1.23M |
32 | 2-改进工艺流股.bkp | 2.07M |
33 | 2-改进工艺流股.hch | 11.54M |
34 | 3-最终工艺流股.bkp | 2.20M |
35 | 3-最终工艺流股.hch | 543.62K |
36 | 6-5附录五能量集成及换热网络设计.docx | 761.11K |
37 | 6-5附录五能量集成及换热网络设计.pdf | 2.10M |
38 | E0104.EDR | 257.84K |
39 | E0104.pdf | 4.07M |
40 | E0410.EDR | 327.93K |
41 | E0410.pdf | 4.30M |
42 | 1-工艺物料流程图(PFD)2004.dwg | 599.18K |
43 | 1-工艺物料流程图(PFD)2010.dwg | 646.35K |
44 | 2-管道仪表流程图(P&ID)2004.dwg | 1.31M |
45 | 2-管道仪表流程图(P&ID)2010.dwg | 1.33M |
46 | 3-车间设备布置图2004.dwg | 378.09K |
47 | 3-车间设备布置图2010.dwg | 400.42K |
48 | 4-厂区总平面布置图2004.dwg | 343.48K |
49 | 4-厂区总平面布置图2010.dwg | 343.73K |
50 | 5-反应器设备条件图2004.dwg | 287.25K |
51 | 5-反应器设备条件图2010.dwg | 270.16K |
52 | 5-塔设备条件图2004.dwg | 150.10K |
53 | 5-塔设备条件图2010.dwg | 153.11K |
54 | 5-换热器设备条件图2004.dwg | 193.07K |
55 | 5-换热器设备条件图2010.dwg | 204.41K |
56 | 6-管道轴测图2004.dwg | 412.93K |
57 | 6-管道轴测图2010.dwg | 432.30K |
58 | 反应器强度校核源文件.fx3 | 26.05K |
59 | 反应器强度校核结果.doc | 2.23M |
60 | T0402强度校核.cn2 | 32.58K |
61 | T0402强度校核.docx | 255.43K |
62 | E0410.fx3 | 26.05K |
63 | E0410强度校核结果.docx | 191.77K |
64 | 气液分离器.docx | 80.13K |
65 | 气液分离器校核.ra2 | 24.57K |
66 | plant3D-三维配管.dwg | 1.90M |
67 | plant3D-车间三维布置.dwg | 3.03M |
68 | SketchUp厂区三维布置图.skb | 45.05M |
69 | SketchUp厂区三维布置图.skp | 45.10M |
70 | 储罐爆炸.ffta | 11.02K |
71 | 储罐爆炸.jpg | 52.67K |
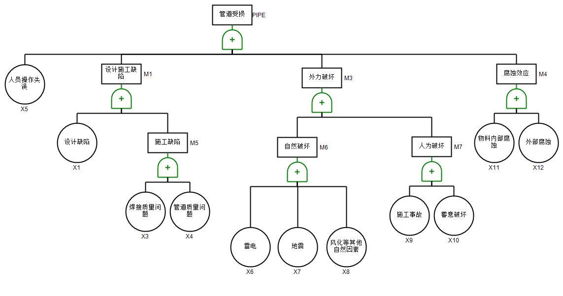
72 | 气体泄漏中毒.ffta | 9.51K |
73 | 气体泄漏中毒.jpg | 40.51K |
74 | 管道受损.ffta | 11.21K |
75 | 管道受损.jpg | 52.82K |
76 | 6-2附录二物料衡算书.docx | 542.53K |
77 | 8-环境影响评价报告.docx | 2.77M |
78 | 0-项目摘要.docx | 1.88M |
79 | 1-可行性研究报告.docx | 2.38M |
80 | 10-聚酰亚胺膜分离器说明书.docx | 846.21K |
81 | 2-初步设计说明书.docx | 5.52M |
82 | 3-典型设备设计与选型说明书.docx | 4.65M |
83 | 4-反应器设计说明书.docx | 2.04M |
84 | 5-创新性说明书.docx | 1.53M |
85 | 6-1附录一能量衡算书.docx | 437.88K |
86 | 6-2附录二物料衡算书.docx | 542.58K |
87 | 6-3附录三物质MSDS表.docx | 456.01K |
88 | 6-4附录四塔设备优化说明.docx | 506.19K |
89 | 6-5附录五能量集成及换热网络设计.docx | 761.11K |
90 | 6-6附录六设备选型一览表.docx | 265.92K |
91 | 7-经济分析.docx | 387.41K |
92 | 8-环境影响评价报告.docx | 2.77M |
93 | 9-公用工程供应协议及方案.docx | 244.10K |
94 | 1-工艺物料流程图(PFD).pdf | 8.23M |
95 | 2-管道仪表流程图(P&ID).pdf | 3.47M |
96 | 3-车间设备布置图.pdf | 975.46K |
97 | 车间三维布置1.png | 73.49K |
98 | 车间三维布置2.png | 95.56K |
99 | 车间三维布置3.png | 96.74K |
100 | 车间三维布置4.png | 84.00K |
101 | 4-厂区总平面布置图.pdf | 1.11M |
102 | 5-反应器R0101设备条件图.pdf | 224.67K |
103 | 5-塔T0402设备条件图.pdf | 179.24K |
104 | 5-换热器E0410设备条件图.pdf | 181.60K |
105 | 6-管道轴侧图.pdf | 3.07M |
106 | 1.png | 263.15K |
107 | 2.png | 352.72K |
108 | 3.png | 461.30K |
109 | 4.png | 502.79K |
110 | 三维配管1.png | 124.13K |
111 | 三维配管2.png | 142.35K |
112 | 三维配管3.png | 135.81K |
113 | 三维配管4.png | 108.21K |
114 | 1-丙酮加氢动力学文献(日文).pdf | 689.63K |
115 | 4-动力学来源.png | 53.82K |
116 | 5-动力学数据1.png | 22.27K |
117 | 5-动力学数据2.png | 12.44K |
118 | 丙酮加氢反应动力学说明.docx | 755.69K |
此图纸下载需要520金币
立即下载
发布者
静
创作: 14114
粉丝: 6
加入时间:2025-05-27

模型信息
图纸格式:pdf,dwg,skp
文件大小:122.42M
所需金币:520
上传时间:2025-10-02 14:13:17
是否可编辑:可修改,包括参数
版本:AutoCAD 2004
标签
图纸简介
版权说明
用户在本站上传的作品如侵犯到您的权益,请与本站管理员联系删除。用户在本站下载的原创作品,只拥有作品的使用权,著作权归原作者所有,未经合法授权,用户不得以任何形式发布、传播、复制、转售该作品。
作者其它图纸 查看更多
猜你喜欢